Темы в форуме

Ламповый усилитель Baby Huey

Материалы, технологии, навыки.

Модератор: LinuxManiac

Аватара пользователя
LinuxManiac
Добрейший модератор
Сообщения: 1263
Стаж: 6 лет 10 месяцев
Репутация: 827
Откуда: Киев
Контактная информация:

Re: Ламповый усилитель Baby Huey

Сообщение LinuxManiac »

Три лампи у кожному з каналів - це невелика складність.
Ціна, а звісно, що все вимірюється у порівнянні, тут невелика, а скоріш середня.
Що ж стосуєтся параметрів, то у лампових конструкцій вони, з одного боку, загалом подібні у різних виробах, а з іншого - ніяк не співвідносяться із звучанням.
На підставі певного досвіду, з огляду на схему та деталі, можна із впевненістю передбачити рівень звучання. Мені бачиться - що тут він вельми гарний.
050-246-3341; Viber: 068-362-3497
Аватара пользователя
emon
Почетный пользователь
Сообщения: 170
Стаж: 4 года 7 месяцев
Репутация: 70
Откуда: Irpin
Аудио система: DSC 2.6 + DSD'it + Lundahl LL1527XL
KT77 Gold Lion + Mullard ECF80 + Lundahl LL1663
Акустика Heco Celan Revolution 3 Espresso Veneer, sony ss-f6000p
Усилитель Игнатьева V3.

Re: Ламповый усилитель Baby Huey

Сообщение emon »

Параметри є
Погугліть. Перше посилання в Гуглі. Біля 800 людей зібрало. Ціна - зовсім не висока.
Які параметри Ви хочете отримати?
XIAN
Гуру АС
Сообщения: 1031
Стаж: 5 лет
Репутация: 413
Откуда: Киев
Аудио система: DIY

Re: Ламповый усилитель Baby Huey

Сообщение XIAN »

emon писал(а): 29 дек 2024, 18:18 Які параметри Ви хочете отримати?
Думаю, людина мала на увазі оце:
emon писал(а): 02 мар 2024, 18:50 Все буде
Заміри важливі, тому що дають зрозуміти що не так з системою в як налаштувати. Вони будуть обовʼязково!
andrew271
Пользователь
Сообщения: 15
Стаж: 1 год 1 месяц
Репутация: -2
Откуда: UA
Аудио система: PP 6p3s, PP 6p14p, tda7293, SABA FL50K

Re: Ламповый усилитель Baby Huey

Сообщение andrew271 »

десяток транзисторов, два чипа, полтора десятка диодов - для запуска трехлампового пушпула? для того чтобы получить заветные 20вт при 10% искажений? :lol:
нуууууу такое себе развлечение
Аватара пользователя
emon
Почетный пользователь
Сообщения: 170
Стаж: 4 года 7 месяцев
Репутация: 70
Откуда: Irpin
Аудио система: DSC 2.6 + DSD'it + Lundahl LL1527XL
KT77 Gold Lion + Mullard ECF80 + Lundahl LL1663
Акустика Heco Celan Revolution 3 Espresso Veneer, sony ss-f6000p
Усилитель Игнатьева V3.

Re: Ламповый усилитель Baby Huey

Сообщение emon »

а чому Ви вирішили що саме 10% спотворень?
Аватара пользователя
LinuxManiac
Добрейший модератор
Сообщения: 1263
Стаж: 6 лет 10 месяцев
Репутация: 827
Откуда: Киев
Контактная информация:

Re: Ламповый усилитель Baby Huey

Сообщение LinuxManiac »

andrew271 писал(а): 30 дек 2024, 14:18 десяток транзисторов, два чипа, полтора десятка диодов - для запуска трехлампового пушпула? для того чтобы получить заветные 20вт при 10% искажений? :lol:
нуууууу такое себе развлечение
Откуда взялись 10% искажений? Вы не ошиблись? Или же в имеющихся у вас усилителях такие искажения?
Грамотно продуманная и правильно изготовленная система питания усилителя - реальный залог хорошего результата (звучания) в целом.
Как вам вот такие схемы в питании усилителей:
SE_6J3_6V6GT_300B.jpg
PL84_PP_LeCorbusier_PSU.jpg
Что же касается 20 ватт, то их более чем достаточно для обычных жилищных условий.
А развлечение в самодельном ламповом аудио это нечто совершенно великолепное.
С уважением.
050-246-3341; Viber: 068-362-3497
andrew271
Пользователь
Сообщения: 15
Стаж: 1 год 1 месяц
Репутация: -2
Откуда: UA
Аудио система: PP 6p3s, PP 6p14p, tda7293, SABA FL50K

Re: Ламповый усилитель Baby Huey

Сообщение andrew271 »

так я и интересуюсь измеренными характеристиками этого усилителя :lol: может тогда я, имея на своем усилителе 0.18% искажений при 6вольт/4ом, побегу тулить сразу транзисторы и ЭД в схему себе :lol:
а те схемы питания - то типичный ламповый снобизм и глупости, особенно доставляют удвоители на лампах и газовые стабилитроны ;) ну еще и звенящие тиратроны, кстати, автор или публикатор так и не смог на форумах пояснить необходимость этого огорода ламп в питании вместо десятка диодов
Аватара пользователя
LinuxManiac
Добрейший модератор
Сообщения: 1263
Стаж: 6 лет 10 месяцев
Репутация: 827
Откуда: Киев
Контактная информация:

Re: Ламповый усилитель Baby Huey

Сообщение LinuxManiac »

За "снобизм" и "глупости" учетная запись пользователя блокируется на период 1 недели.
Предлагается (если нет возражений) за это время изучить особенности/преимущества кенотронного и тиратронного питания, так же как и раздельного питания каналов и каскадов усилителей.
Модератор.


P.S. Здесь никто ничего никому не навязывает и не пытается заставить делать. Поэтому, если содержание темы не нравится - значит не обращаем на неё внимание.
Более того, все, что люди делают умом и руками, причем без вреда для других, достойно уважения. Надлежит проявлять уважение, будучи пользователем Форума.
А грубости на Форуме пресекаются незамедлительно.
P.S.P.S. Улыбнуло про "звенящие" тиратроны, которые никто из оппонентов, скорее всего, никогда в глаза не видел и уж наверняка не использовал и не слышал звучание с ними. А жаль.

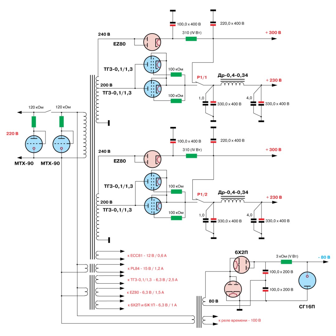
Наконец, в качестве примера - схема одного из усилителей Lynx Audio. Применены 3 кенотрона и 5 газовых стабилитронов в одном канале.
Вложения
LynxAudio.jpg
050-246-3341; Viber: 068-362-3497
Аватара пользователя
emon
Почетный пользователь
Сообщения: 170
Стаж: 4 года 7 месяцев
Репутация: 70
Откуда: Irpin
Аудио система: DSC 2.6 + DSD'it + Lundahl LL1527XL
KT77 Gold Lion + Mullard ECF80 + Lundahl LL1663
Акустика Heco Celan Revolution 3 Espresso Veneer, sony ss-f6000p
Усилитель Игнатьева V3.

Re: Ламповый усилитель Baby Huey

Сообщение emon »

ось, знайшов самі найперші заміри, коли макет лежав на столі. без РГ. на вході 0.2В
вихідні лампи совкові, правда підібрані в пари.
на вході 12ay7 Genalex.
зараз троха інша конфігурація, замірів немає, буде змога їх зробить, обовязково зроблю.
Baby Huey.jpg
Аватара пользователя
LinuxManiac
Добрейший модератор
Сообщения: 1263
Стаж: 6 лет 10 месяцев
Репутация: 827
Откуда: Киев
Контактная информация:

Re: Ламповый усилитель Baby Huey

Сообщение LinuxManiac »

В продолжение обсуждения питания ламповых усилителей - цитата из статьи
Marzio C., Jelasi C. Direct Coupled Single Ended Amplifier. Sound Practices. 1994; Vol. 2, issue 5.
"Plate Supply
The plate supply we installed has a transformer with a single secondary with several taps to allow for a choice of output voltages to meet the B+ requirements of various final tubes. The alternating current is rectified through a full wave vacuum tube rectifier. Our preference for rectifiers is the 83, a directly heated mercury vapor double diode, but nothing prohibits you from using other types of rectifiers such as GZ33, GZ34, GZ37, 5R4GY, AZ50, etc. The listening results obviously differ a little according to the rectifier tube used. The ideal filter would be made up of a two-section "pi" filter, which would result in an insignificant level of residual noise from the supply. The components in the dotted box on the schematic are for the optional second section. Even with a single section pi filter you will obtain excellent listening results. Opinions over the sonic delivery of the GZ34 are extremely varied. The wellknown journalist Jean Hiraga (editor of "La Nouvelle Revue du Son" and managing editor of "L'Audiophile"), for example, considers its sound coarse and lacking in detail; in contrast, the authoritative Joe Roberts considers this tube, at least the Mullard version, to have a resounding musicality. We must frankly say we are not enthusiastic about it and we consider all the other rectifier tubes mentioned and other similar ones decidedly superior. In any case, with so much difference in opinion the last word must await your own ears; when you have a chance do some comparative listening. A final improvement could be obtained by using dedicated rectifiers and separate filters for each stage: this would offer a lower common impedance and therefore less coupling between stages. At present, one of the authors is using this arrangement. We are not providing a schematic with this type of dual supply arrangement, but we may do so in a future issue if there is sufficient interest from our readers. Surely in this case the already considerable size of this amplifier would increase."


Перевод фрагментов цитаты:
"... Среди выпрямителей мы отдаепм предпочтение лампе типа 83 - ртутному двойному диоду (газотрону - комментарий LinuxManiac) с прямым накалом, но ничто не мешает вам использовать другие типы выпрямителей, такие как GZ33, GZ34, GZ37, 5R4GY, AZ50 и т. д...
В любом случае, при ... большом различии мнений последнее слово должно остаться за вашими собственными ушами; когда у вас будет возможность провести сравнительное прослушивание...
Окончательное улучшение может быть достигнуто путем использования выделенных выпрямителей и отдельных фильтров для каждого каскада: это обеспечит более низкий общий импеданс и, следовательно, меньшую связь между каскадами. В настоящее время один из авторов использует эту схему..."

Конец цитаты.

На основании этих сведений, а также сведений из прочих источников, которые были проверены в собственных конструкциях, я (при возможности и не всегда) применяю раздельное питание каналов и каскадов усилителей, при этом использую как кенотроны, так и газотроны, и тиратроны.
Если имеются противоположные мнения, то предлагаю сообщить о них здесь с указанием источника (руководство, монография, журнал и т.д.).

Если автор темы сочтет это сообщение здесь неуместным, то оно будет перенесено в новую тему.
050-246-3341; Viber: 068-362-3497
Denys
Сообщения: 3
Стаж: 1 год 10 месяцев
Репутация: 7
Откуда: Dnepr
Аудио система: Підсилювач класса А цап Погодіна +акустіка Heco Aurora 300

Re: Ламповый усилитель Baby Huey

Сообщение Denys »

Доброго дня, теж такого зібрав, заміри немає чим зробить, так, що звиняйте)))
Вложения
20241222_141748.jpg
20241226_125711.jpg
20241221_194958.jpg
Аватара пользователя
LinuxManiac
Добрейший модератор
Сообщения: 1263
Стаж: 6 лет 10 месяцев
Репутация: 827
Откуда: Киев
Контактная информация:

Re: Ламповый усилитель Baby Huey

Сообщение LinuxManiac »

Вітаю!
Як вам звучання?
І з якими акустичними системами слухаєте?
050-246-3341; Viber: 068-362-3497
Аватара пользователя
emon
Почетный пользователь
Сообщения: 170
Стаж: 4 года 7 месяцев
Репутация: 70
Откуда: Irpin
Аудио система: DSC 2.6 + DSD'it + Lundahl LL1527XL
KT77 Gold Lion + Mullard ECF80 + Lundahl LL1663
Акустика Heco Celan Revolution 3 Espresso Veneer, sony ss-f6000p
Усилитель Игнатьева V3.

Re: Ламповый усилитель Baby Huey

Сообщение emon »

додаю заміри з лампами 6V6GT. налаштований і прогрітий.
на вході 6В, РГ на максимум
без ЗЗ
BH in6v volmax noOS.jpg
BH in6v volmax noOS.jpg (78.33 КБ) 7127 просмотров
з ЗЗ
BH in6v volmax OS.jpg
BH in6v volmax OS.jpg (78.23 КБ) 7127 просмотров
Аватара пользователя
emon
Почетный пользователь
Сообщения: 170
Стаж: 4 года 7 месяцев
Репутация: 70
Откуда: Irpin
Аудио система: DSC 2.6 + DSD'it + Lundahl LL1527XL
KT77 Gold Lion + Mullard ECF80 + Lundahl LL1663
Акустика Heco Celan Revolution 3 Espresso Veneer, sony ss-f6000p
Усилитель Игнатьева V3.

Re: Ламповый усилитель Baby Huey

Сообщение emon »

ось так міряється на половині гучності.
на такій гучності я зазвичай слухаю вдома.
BH inp6V vol50perc.jpg
BH inp6V vol50perc.jpg (76.53 КБ) 7090 просмотров
Denys
Сообщения: 3
Стаж: 1 год 10 месяцев
Репутация: 7
Откуда: Dnepr
Аудио система: Підсилювач класса А цап Погодіна +акустіка Heco Aurora 300

Re: Ламповый усилитель Baby Huey

Сообщение Denys »

Дякую, я не знаю як то передати словами, бо то мій перший ламповий підсилювач, в порівняні з классом АВ, і классом А , то на першом місці лампа, але і класс А не відстає. Акустика Heco Aurora 300.
Аватара пользователя
m-shara
Почетный спонсор
Сообщения: 1176
Стаж: 3 года 1 месяц
Репутация: 207
Откуда: Латвия
Аудио система: JVC TD-V662, Kenwood KX-880HX,
PP 6Н8С+EL34 20W
Акустика: Sony SS-G1 MK2
SONY WH-1000XM4,AKG K514, ATH-AVC500,
Звуковая: Focusrite 2i4

Re: Ламповый усилитель Baby Huey

Сообщение m-shara »

emon писал(а): 02 янв 2025, 18:48 ось так міряється на половині гучності.
на такій гучності я зазвичай слухаю вдома.
BH inp6V vol50perc.jpg
А що то за програма?
Аватара пользователя
emon
Почетный пользователь
Сообщения: 170
Стаж: 4 года 7 месяцев
Репутация: 70
Откуда: Irpin
Аудио система: DSC 2.6 + DSD'it + Lundahl LL1527XL
KT77 Gold Lion + Mullard ECF80 + Lundahl LL1663
Акустика Heco Celan Revolution 3 Espresso Veneer, sony ss-f6000p
Усилитель Игнатьева V3.

Re: Ламповый усилитель Baby Huey

Сообщение emon »

REW
Аватара пользователя
emon
Почетный пользователь
Сообщения: 170
Стаж: 4 года 7 месяцев
Репутация: 70
Откуда: Irpin
Аудио система: DSC 2.6 + DSD'it + Lundahl LL1527XL
KT77 Gold Lion + Mullard ECF80 + Lundahl LL1663
Акустика Heco Celan Revolution 3 Espresso Veneer, sony ss-f6000p
Усилитель Игнатьева V3.

Re: Ламповый усилитель Baby Huey

Сообщение emon »

ще один підсилювач на тих же самих платах тільки трансформатори Lundahl і лампи інші(будуть КТ77), майже готовий.
IMG_6170.jpg
заміри після налаштування. на максимальній гучності, синусоїда в 500 мВ на вході.
BH2 500mV maxVol.jpg
BH2 500mV maxVol.jpg (78.02 КБ) 6190 просмотров
andrew271
Пользователь
Сообщения: 15
Стаж: 1 год 1 месяц
Репутация: -2
Откуда: UA
Аудио система: PP 6p3s, PP 6p14p, tda7293, SABA FL50K

Re: Ламповый усилитель Baby Huey

Сообщение andrew271 »

а можна уточнити ? оця картинка де начеб то 0.17% спотворень і 59дб сигнал/шум - це на виході скільки вольт рмс на який опір?
Аватара пользователя
emon
Почетный пользователь
Сообщения: 170
Стаж: 4 года 7 месяцев
Репутация: 70
Откуда: Irpin
Аудио система: DSC 2.6 + DSD'it + Lundahl LL1527XL
KT77 Gold Lion + Mullard ECF80 + Lundahl LL1663
Акустика Heco Celan Revolution 3 Espresso Veneer, sony ss-f6000p
Усилитель Игнатьева V3.

Re: Ламповый усилитель Baby Huey

Сообщение emon »

Опір 8Ом, а напругу я не міряв.
andrew271
Пользователь
Сообщения: 15
Стаж: 1 год 1 месяц
Репутация: -2
Откуда: UA
Аудио система: PP 6p3s, PP 6p14p, tda7293, SABA FL50K

Re: Ламповый усилитель Baby Huey

Сообщение andrew271 »

а чи може хто поміряти напругу :lol: хоча для видатного підсилювача БабуХуей - це і так харашо
Аватара пользователя
emon
Почетный пользователь
Сообщения: 170
Стаж: 4 года 7 месяцев
Репутация: 70
Откуда: Irpin
Аудио система: DSC 2.6 + DSD'it + Lundahl LL1527XL
KT77 Gold Lion + Mullard ECF80 + Lundahl LL1663
Акустика Heco Celan Revolution 3 Espresso Veneer, sony ss-f6000p
Усилитель Игнатьева V3.

Re: Ламповый усилитель Baby Huey

Сообщение emon »

andrew271 писал(а): 16 мар 2025, 13:22 а чи може хто поміряти напругу :lol: хоча для видатного підсилювача БабуХуей - це і так харашо
вважаю що немаэ сенсу для вас це робить.
Аватара пользователя
LinuxManiac
Добрейший модератор
Сообщения: 1263
Стаж: 6 лет 10 месяцев
Репутация: 827
Откуда: Киев
Контактная информация:

Re: Ламповый усилитель Baby Huey

Сообщение LinuxManiac »

andrew271 писал(а): 16 мар 2025, 13:22 а чи може хто поміряти напругу :lol: хоча для видатного підсилювача БабуХуей - це і так харашо
На нашому Форумі так на спілкуються. Прошу взяти до уваги.
Зайве видалено.
Модератор.
050-246-3341; Viber: 068-362-3497
andrew271
Пользователь
Сообщения: 15
Стаж: 1 год 1 месяц
Репутация: -2
Откуда: UA
Аудио система: PP 6p3s, PP 6p14p, tda7293, SABA FL50K

Re: Ламповый усилитель Baby Huey

Сообщение andrew271 »

так я бачу недостовірне інформування користувачів. я бачу шо вашому форумі просуваються комерційні оборудки.
Аватара пользователя
LinuxManiac
Добрейший модератор
Сообщения: 1263
Стаж: 6 лет 10 месяцев
Репутация: 827
Откуда: Киев
Контактная информация:

Re: Ламповый усилитель Baby Huey

Сообщение LinuxManiac »

Якщо так, то чітко і коректно аргументуйте свою точку зору - що саме вам бачиться недостовірним.
Неналежне спілкування веде до блокування облікового запису.
А щодо комерції, то ніхто нічого нікому не пропонує.
050-246-3341; Viber: 068-362-3497
Аватара пользователя
emon
Почетный пользователь
Сообщения: 170
Стаж: 4 года 7 месяцев
Репутация: 70
Откуда: Irpin
Аудио система: DSC 2.6 + DSD'it + Lundahl LL1527XL
KT77 Gold Lion + Mullard ECF80 + Lundahl LL1663
Акустика Heco Celan Revolution 3 Espresso Veneer, sony ss-f6000p
Усилитель Игнатьева V3.

Re: Ламповый усилитель Baby Huey

Сообщение emon »

Я наприклад нічого не продаю і не пропоную, максимум можу плати запропонувати
Annika
Сообщения: 1
Стаж: 24 дня
Репутация: 0
Откуда: USA
Аудио система: усилитель

Re: Ламповый усилитель Baby Huey

Сообщение Annika »

С какими акустическими системами слушаете?




——————————————————————
Компания Skysmotor продает онлайн следующую продукцию: сервомоторы, планетарные редукторы, шпиндельные двигатели, шаговые двигатели. При необходимости их можно приобрести онлайн.
Аватара пользователя
emon
Почетный пользователь
Сообщения: 170
Стаж: 4 года 7 месяцев
Репутация: 70
Откуда: Irpin
Аудио система: DSC 2.6 + DSD'it + Lundahl LL1527XL
KT77 Gold Lion + Mullard ECF80 + Lundahl LL1663
Акустика Heco Celan Revolution 3 Espresso Veneer, sony ss-f6000p
Усилитель Игнатьева V3.

Re: Ламповый усилитель Baby Huey

Сообщение emon »

Heco Celan Revolution 3
Annika писал(а): 08 янв 2026, 10:33 С какими акустическими системами слушаете?
Ответить

Вернуться в «Мастерская»