Это была давняя задумка, воплотить которую всякий раз мешало то одно, то другое.
А мысль была сделать переключение входов усилителя без размыкания-замыкания контактов на пути сигнала. И – вот, что получилось и уже работает.
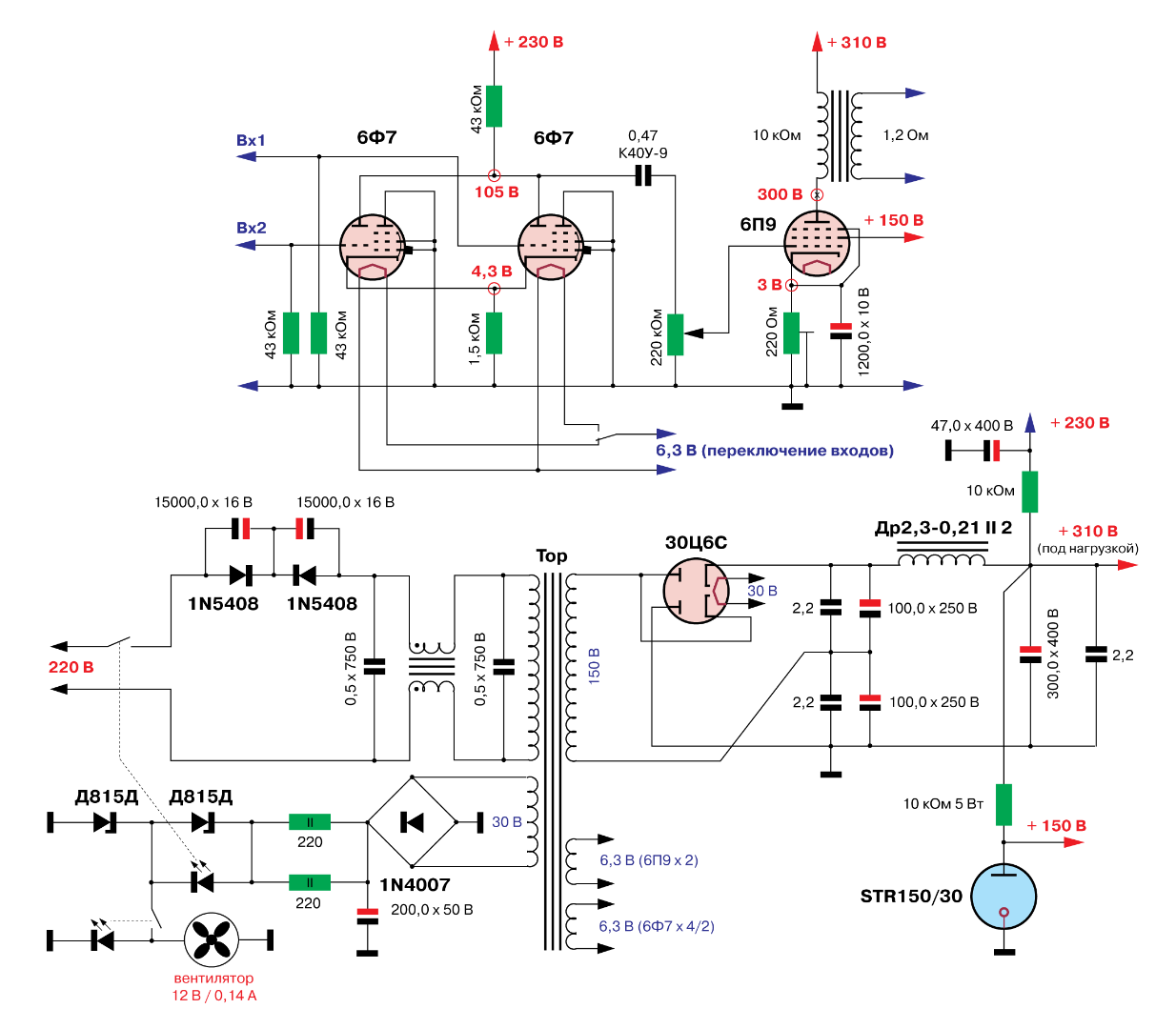
Выходной каскад на лампе 6П9. Режимы при её использовании в УМЗЧ хорошо известны. Здесь я ничего нового и не пытался придумать: Ua = 300V, Ug2 = 150V, Uкатода = 3V, Ra = 10k.
Усилитель сделан для работы с акустическими системами на динамических головках ГДР-1 с импедансом 1,2 Ома.
Экранные сетки питаются от стабилизатора на газовом стабилитроне.
Смещение сделал автоматическое с установлением напряжения на катодах подстроечными катодными резисторами.
Нередко (если не сказать часто и типично) на лампе 6П9 делают одноламповые усилители. Они вполне работоспособны и хорошо звучат, но это самое стремление сделать именно «однолампыч» обусловливает существенное ограничение выходной мощности, которая и так невелика для выходного каскада на 6П9 (2,5 ватта). Для достижения такой мощности на каскад нужно подавать сигнал амплитудой 3 вольта, а далеко не все источники сигнала выдают 2 вольта действующего значения напряжения (2,8 вольта амплитудного).
Поэтому в своей конструкции решил сделать первый каскад на триоде с малым усилением. Для этого вполне подходит триодная часть лампы 6Ф7 (триод-пентод). Лампа малопопулярная, если не сказать – малоизвестная. Общий катод триодной и пентодной части внутри баллона делает практически невозможным использовании обеих этих частей в усилителях НЧ. А вот – триодную или пентодную части по отдельности использовать можно. Усиление триодной части 6Ф7 (с шунтированным катодным резистором) – 5-6. Без шунтирования – 3-4. Это как раз то, что нужно.
Теперь – о схеме переключения входов.
В каждом канале усилителя в первом каскаде использованы две одинаковые лампы 6Ф7 (триодные части). Лампы включены так, что у них общий катодный и общий анодный резисторы. Сеточные резисторы (и входы) – у каждой лампы свои. Подавая напряжение накала или на одну, или на другую лампу, обеспечивается прохождение сигнала с его усилением от соответствующего входа через «накаливаемую» лампу.
Преимущества такого решения:
1) отсутствие щелчков при переключении
2) отсутствие механических контактов на пути сигнала
3) плавное нарастание громкости при переключении.
Недостатки:
1) необходимость во вдвое большем количестве ламп, половина из которых всегда «простаивает»
2) при переключении накалов, сигнал в отключаемой лампе исчезает не сразу, а во включаемой – появляется не сразу.
Впрочем, оба эти недостатка для меня несущественны. Дефицита ламп доселе не ощущается, потребление этих ламп небольшое, а плавность нарастания громкости мне даже нравится. Мой первый КД-проигрыватель был со включаемым/отключаемым «фейдером», обеспечивавшим как раз такие эффекты.
Лампы 6Ф7 работают в режимах с напряжением смещения более 4 вольт, что обеспечивает отсутствие перегрузки по входам от практически любых источников сигнала.
Регулятор громкости включен между каскадами. Его номинал выбран пятикратным по отношению к номиналу резистора анодной нагрузки первого каскада.
Питание организовано по схеме удвоения на предназначенных для этого двойных кенотронах 30Ц6С.
Поскольку силовой трансформатор намотан на тороидальном сердечнике, установлен «устранитель» (возможной) постоянной составляющей питающего напряжения сети 220-230 вольт. Добавлен также простой фильтр сетевых помех на параллельном дросселе.
Темы в форуме
Новые сообщения
-
01-дек Усилитель для наушников на TPA6120 с Алиэкспресс
-
01-дек Усилитель D класса на базе плат 2_062 S_AUDIO от Alex
-
28-ноя Усилитель звука D класса Clone purifi Hb 3.064 ULTRA
-
26-ноя Усилитель на модулях PTERO TAS5342
-
19-ноя Двухтактный на лампах EL34 в триодном включении
-
19-ноя МА12070. Прекрасная фрау, с которой мало кто дружит
-
18-ноя Клон nСore от Юрия Игнатьева 400 Вт (2_051_LITE)
-
15-ноя Усилитель Беслика А.И на Германиевых транзисторах v3.01
-
10-ноя Усилитель JLH 1969
-
09-ноя Немного самодельных усилителей
-
08-ноя Все про лампу гу 15
-
06-ноя Апгрейд усилителя для наушников Douk Audio U3
-
06-ноя Интересный усилитель AIYIMA A80 TPA3255 PFFB
-
02-ноя Усилитель Ampapa D1 HPF 300Wx2
-
16-окт Усилитель на плате PTERO REV 1_03 TAS5342A cборка от Alex
Новые темы
-
23-ноя Усилитель для наушников на TPA6120 с Алиэкспресс
-
04-ноя Все про лампу гу 15
-
02-ноя Немного самодельных усилителей
-
30-окт Апгрейд усилителя для наушников Douk Audio U3
-
29-окт Усилитель Ampapa D1 HPF 300Wx2
-
12-окт Усилитель Беслика А.И на Германиевых транзисторах v3.01
-
21-сен Snail II
-
15-сен Регулятор тембра
-
12-сен Усилитель, работающий от пульта ТВ.
-
08-сен Класс Д с классическим БП
-
07-сен Як звучить підсилювач на мс. STK407-090B?
-
31-авг Нужен стерео усилитель под заказ (хай енд)
-
29-авг Винтаж в помойку?
-
28-авг Помощь в подборе усилителя.
-
18-авг Усилитель D класса на базе плат 2_062 S_AUDIO от Alex
Наш youtube
Наш инстаграм
☝ Сказать спасибо!
Правила форума
Ламповый с плавным (ламповым) переключением входов
- LinuxManiac
- Добрейший модератор
- Сообщения: 1214
- Стаж: 6 лет 8 месяцев
- Репутация: 780
- Откуда: Киев
- Контактная информация:
- LinuxManiac
- Добрейший модератор
- Сообщения: 1214
- Стаж: 6 лет 8 месяцев
- Репутация: 780
- Откуда: Киев
- Контактная информация:
Re: Ламповый с плавным (ламповым) переключением входов
Корпус использован от другого ранее сделанного проекта. Тот усилитель «переезжает» в новый корпус, а этот достался описываемой конструкции. По причине расположения ламп внутри корпуса небольшой высоты, в корпусе установлен вентилятор от компьютерного системного блока (имеется возможность отключения кнопкой).
Вот, слушаю. Нравится. В планах – добавить активный сабвуфер со смесителем сигналов каналов и фильтром.
Всем хорошего звука!
Всем хорошего звука!
050-246-3341; Viber: 068-362-3497
- Justas*
- Гуру электроники☆☆☆☆
- Сообщения: 2309
- Стаж: 4 года 2 месяца
- Репутация: 1260
- Откуда: Украина
- Аудио система: viewtopic.php?p=17721#p17721
Re: Ламповый с плавным (ламповым) переключением входов
Необычно и оригинально!
- Alex
- Site Admin
- Сообщения: 4119
- Стаж: 14 лет
- Репутация: 2680
- Откуда: Kiev
- Аудио система: www.is.gd/l0dt3T
- Контактная информация:
Re: Ламповый с плавным (ламповым) переключением входов
Очень оригинальная реализация!
-
Lektor
- Ветеран движения
- Сообщения: 1927
- Стаж: 6 лет 10 месяцев
- Репутация: 115
- Откуда: Александрия, Украина
Re: Ламповый с плавным (ламповым) переключением входов
Забавная конструкция!
Re: Ламповый с плавным (ламповым) переключением входов
Получается, одна из входных ламп всегда под анодным напряжением и без накала? Не жалко?
- lgedmitry
- Гуру электроники☆☆☆☆
- Сообщения: 1567
- Стаж: 6 лет 4 месяца
- Репутация: 269
- Откуда: Рыбинск
- Аудио система: Самоделки на MA12070, MA12070P, Heybrook HB3, Wharfedale Diamond 12.2
Re: Ламповый с плавным (ламповым) переключением входов
Мне думается, жалко только при переключениях. Остальное время, когда накала вовсе нет - ничего и не происходитkomarr68 писал(а): 24 ноя 2021, 22:06 Получается, одна из входных ламп всегда под анодным напряжением и без накала? Не жалко?
- LinuxManiac
- Добрейший модератор
- Сообщения: 1214
- Стаж: 6 лет 8 месяцев
- Репутация: 780
- Откуда: Киев
- Контактная информация:
Re: Ламповый с плавным (ламповым) переключением входов
Тоже склонен думать, что ничего не происходит. Когда накала нет, то и электронной эмиссии нет (полностью). Отсюда - никаких процессов на поверхности катода тоже не происходит.
Катоды у 6Ф7 - косвенного накала, они (в отличие от прямонакальных катодов) не особо подвержены разрушению в ходе разогрева при наличии анодного напряжения. Наконец, переключаю я входы не особо часто.
Катоды у 6Ф7 - косвенного накала, они (в отличие от прямонакальных катодов) не особо подвержены разрушению в ходе разогрева при наличии анодного напряжения. Наконец, переключаю я входы не особо часто.
050-246-3341; Viber: 068-362-3497