Темы в форуме

Однотактный на 6П45С в триодном/ультралинейном включении

Ответить
Аватара пользователя
LinuxManiac
Добрейший модератор
Сообщения: 1253
Стаж: 6 лет 10 месяцев
Репутация: 819
Откуда: Киев
Контактная информация:

Однотактный на 6П45С в триодном/ультралинейном включении

Сообщение LinuxManiac »

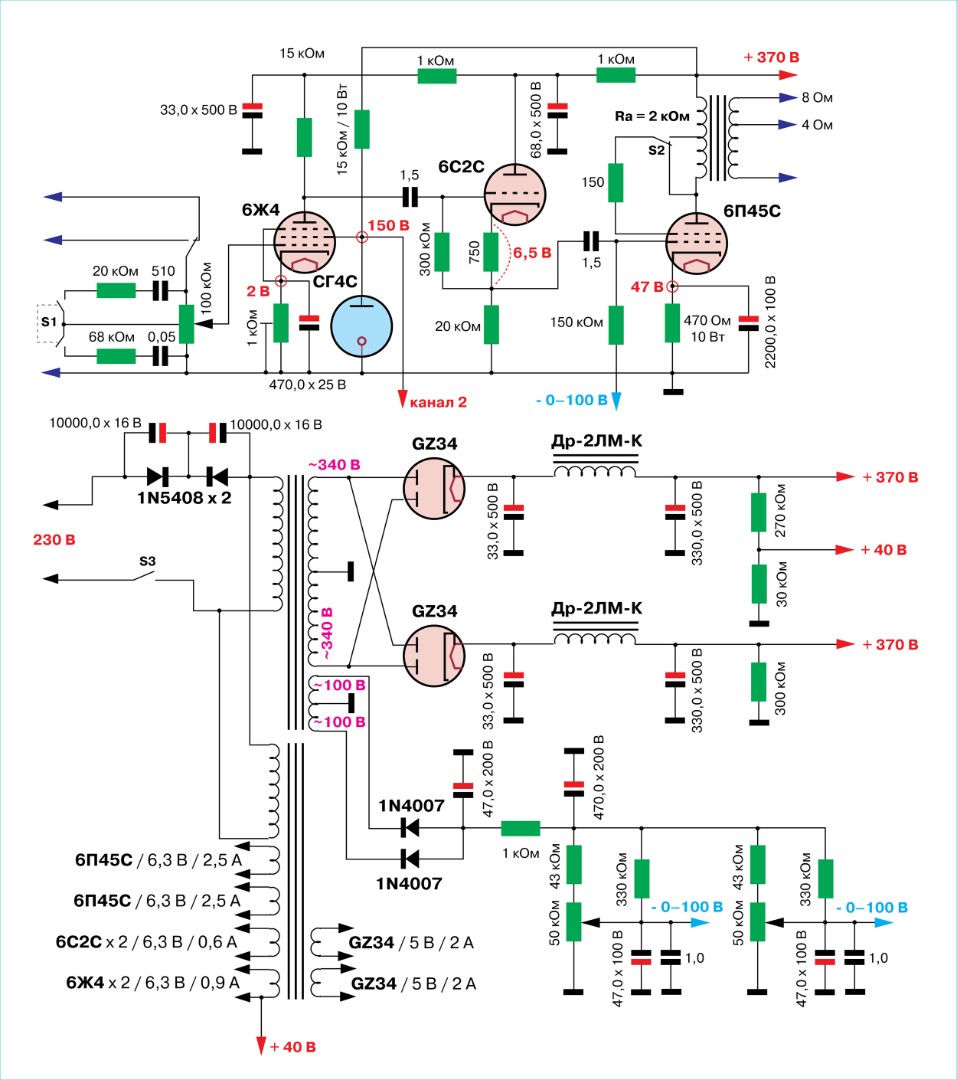
Продолжая эксперименты с лампами выходных каскадов блоков строчной развертки, был сделан усилитель на лапах 6П45С.
Для получения достаточной амплитуды сигнала в первом каскаде использован пентод 6Ж4 в «родном включении» (усиление приблизительно 100). Питание экранных сеток в обоих каналах от газового стабилитрона.
Для согласования пентодного каскада с выходным каскадом на достаточно мощном триоде использован катодный повторитель на лампе 6С2С. При рабочей точке со смещением 6-7 вольт обеспечивается передача амплитуды до 100 вольт.
Выходной каскад на лампе 6П45С в переключаемом включении триод/ультралинейное работает с комбинированным смещением. Режим выбран относительно «щадящий» - с мощностью рассеяния анод+сетка 32 ватта.
Выходная мощность до ограничения сигнала - 14 ватт.
Выходные трансформаторы на железе ТБС-0,25. Индуктивность первичной обмотки - 12 Гн, активное сопротивление - 45 Ом. УЛ-отвод - 50%.
На регуляторе громкости организована отключаемая неглубокая тонкомпенсация.
Анодное питание - от кенотронных выпрямителей с ёмкостно-дроссельными фильтрами отдельно для каждого канала.
Силовые трансформаторы (анодный и накальный) на тороидальных сердечниках питаются через фильтр отсечения постоянной составляющей напряжения сети.
6P45S_SE_LMs.jpg
В готовом усилителе замечена особенность: включение питания вскоре (через несколько минут) после его выключения сопровождается «прострелом» в кенотронах, что обусловлено большой тепловой инерцией катодов ламп выходного каскада. В этой связи рекомендуется включение питания не менее чем через 10 минут после предшествующего выключения.
Вложения
6P45S_SE_1.jpg
6P45S_SE_2.jpg
050-246-3341; Viber: 068-362-3497
telemaster2007
Сообщения: 3
Стаж: 1 год 1 месяц
Репутация: 0
Откуда: Здешний
Аудио система: Heko Victa 700

Re: Однотактный на 6П45С в триодном/ультралинейном включении

Сообщение telemaster2007 »

Диоды 1n4007 лучше зашунтировать кондёрами по 0.01мкф - 0,1мкф
telemaster2007
Сообщения: 3
Стаж: 1 год 1 месяц
Репутация: 0
Откуда: Здешний
Аудио система: Heko Victa 700

Re: Однотактный на 6П45С в триодном/ультралинейном включении

Сообщение telemaster2007 »

Как вы оцениваете звук?
Аватара пользователя
LinuxManiac
Добрейший модератор
Сообщения: 1253
Стаж: 6 лет 10 месяцев
Репутация: 819
Откуда: Киев
Контактная информация:

Re: Однотактный на 6П45С в триодном/ультралинейном включении

Сообщение LinuxManiac »

На высоком уровне.
А взыскательный владелец очень доволен.
050-246-3341; Viber: 068-362-3497
telemaster2007
Сообщения: 3
Стаж: 1 год 1 месяц
Репутация: 0
Откуда: Здешний
Аудио система: Heko Victa 700

Re: Однотактный на 6П45С в триодном/ультралинейном включении

Сообщение telemaster2007 »

Данными по намотке выходных трансформаторов поделитесь.
Спасибо!
Аватара пользователя
LinuxManiac
Добрейший модератор
Сообщения: 1253
Стаж: 6 лет 10 месяцев
Репутация: 819
Откуда: Киев
Контактная информация:

Re: Однотактный на 6П45С в триодном/ультралинейном включении

Сообщение LinuxManiac »

Сердечник от ОСД-0,25.
Габариты намотки 66х16 мм.
Первичная обмотка провод 0,38 мм (0,45 мм по лаку) - 12 слоев по 140 витков в слое - 1680 витков. 4 секции по 2 - 4 - 4 - 2 слоя.
Вторичная обмотка (для нагрузки 4 Ома) - намотана в 2 провода 1,0 мм (1,1 мм по лаку). 3 секции по 28 витков между секциями первичной обмотки. Соединение секций последовательное с перебросом. Для нагрузки 8 Ом - дополнительная секция в два провода 0,85 мм - 35 витков поверх наружной секции певичной обмотки. Соединена последовательно с обмоткой на 4 Ома.
050-246-3341; Viber: 068-362-3497
Аватара пользователя
m-shara
Почетный спонсор
Сообщения: 1173
Стаж: 3 года 1 месяц
Репутация: 205
Откуда: Латвия
Аудио система: JVC TD-V662, Kenwood KX-880HX,
PP 6Н8С+EL34 20W
Акустика: Sony SS-G1 MK2
SONY WH-1000XM4,AKG K514, ATH-AVC500,
Звуковая: Focusrite 2i4

Re: Однотактный на 6П45С в триодном/ультралинейном включении

Сообщение m-shara »

Максимальная мощность усилителя, указанная Вами - 14 Вт. Железо - 250 Вт. Это соотношение обусловлено имеющимся в наличии железом? Я вижу, что промышленные качественные трансформаторы, рассчитанные на такие мощности совсем небольшие. https://edcorusa.com/products/xse15-3-5 ... c60a&_ss=c
PS: Что бы Вы сказали насчет вот такого трансформатора, чтобы применить его в сделанном мной однотактнике на ГУ-50?
viewtopic.php?t=2143
Аватара пользователя
LinuxManiac
Добрейший модератор
Сообщения: 1253
Стаж: 6 лет 10 месяцев
Репутация: 819
Откуда: Киев
Контактная информация:

Re: Однотактный на 6П45С в триодном/ультралинейном включении

Сообщение LinuxManiac »

m-shara писал(а): 09 окт 2025, 09:02 Максимальная мощность усилителя, указанная Вами - 14 Вт. Железо - 250 Вт. Это соотношение обусловлено имеющимся в наличии железом? Я вижу, что промышленные качественные трансформаторы, рассчитанные на такие мощности совсем небольшие. https://edcorusa.com/products/xse15-3-5 ... c60a&_ss=c
Сердечник выбран на основании усредненных расчетов по таким авторам, как Цыкин, Войшвилло, Терещуки и Андронников.
Расчеты проведены исходя из среднего качества свойств трансформаторного железа, нижней рабочей частоты 20 Гц и получения активного сопротивления первичной обмотки приблизительно 50 Ом (за счет меньшего количества витков как можно более толстым проводом) и как можно меньшего активного сопротивления вторичной обмотки.
Получилось 56 Ом и 0,16 Ома соответственно.
Если же обратиться к трансформатору по приведенной вами ссылке, то среди параметров (ниже по странице) указано "Frequency Response 70-18k Hz" (нижняя рабочая частота 70 Гц), чего и следует ожидать при сердечнике площадью приблизительно 6 кв. см. Активное сопротивление обмоток там не указано, но из своего опыта могу предположить 150-200 Ом для первичной обмотки.
Далее чисто навскидку: чтобы вместо нижней частоты 70 Гц получить 20 Гц требуется сердечник вдвое-втрое бОльшего сечения (15 кв. см. у использованного ОСД-0,25) и, соответственно, в 5-10 раз большей массы (в зависимости от свойств железа).
m-shara писал(а): 09 окт 2025, 09:02 PS: Что бы Вы сказали насчет вот такого трансформатора, чтобы применить его в сделанном мной однотактнике на ГУ-50?
viewtopic.php?t=2143
Едва ли вас устроит нижняя граница 70 Гц, к тому же - при повышенном выходном сопротивлении усилителя (из-за большого активного сопротивления обмоток). Учитывая близкие электрические (токовые) характеристики ламп 6П45С и ГУ-50 (40 ватт рессеяния на анодах), выходной трансформатор предпочтителен на сердечнике с площадью сечения не менее 12 кв. см., а лучше - 15 кв.см. и более. Однако в связи с бОльшим внутренним сопротивлением лампы ГУ-50 в триодном включении, намоточные данные должны быть иные.
Что же касается трансформаторов EDCOR, то в данном случае вполне применим
https://edcorusa.com/products/cxse25-3- ... 8913&_ss=c
050-246-3341; Viber: 068-362-3497
Аватара пользователя
m-shara
Почетный спонсор
Сообщения: 1173
Стаж: 3 года 1 месяц
Репутация: 205
Откуда: Латвия
Аудио система: JVC TD-V662, Kenwood KX-880HX,
PP 6Н8С+EL34 20W
Акустика: Sony SS-G1 MK2
SONY WH-1000XM4,AKG K514, ATH-AVC500,
Звуковая: Focusrite 2i4

Re: Однотактный на 6П45С в триодном/ультралинейном включении

Сообщение m-shara »

Спасибо за такой развернутый ответ! Мотать самостоятельно я не буду-не хочу-не могу :)
А вот указанный Вами трансформатор для ГУ-50 себе замечу.
Ответить

Вернуться в «Аудио усилители»